Inverter Adapter

This IP core provides a well defined and highly sophisticated interface for inverter adapter boards for the UltraZohm (e.g. MOSFET 48V Inverter (Digital adapter slot)). It provides many useful features:

  • 6 gate signal outputs

  • 1 gate enable signal output

  • 6 over current (OC) input signals

  • 6 fault (FAULT) input signals

  • 6 pwm input signals for measuring e.g. chip temperatures. Duty cycle is calculated to degrees celsius in software driver. To save execution time, only one temperature signal is read out per cycle.

  • 4 diagnostic input signals (e.g. power good or signal valid of current amplifiers)

Hardware Interface Definition

Usage of the IP-core requires a defined pin mapping on the respective inverter adapter board, as shown in the table below.

Table 40 Defined pin mapping of adapter board

Adapter Card Pin

Net Name

Signal Description

Signal Type

Direction seen from Adapter Board

DIG_IO_00

PWM H1#

Gate H1

PWM/Direct

Input

DIG_IO_01

PWM L1#

Gate L1

PWM/Direct

Input

DIG_IO_02

PWM H2#

Gate H2

PWM/Direct

Input

DIG_IO_03

PWM L2#

Gate L2

PWM/Direct

Input

DIG_IO_04

PWM H3#

Gate H3

PWM/Direct

Input

DIG_IO_05

PWM L3#

Gate L3

PWM/Direct

Input

DIG_IO_06

I1 DIAG

Diagnostic Signal of current i1

Level, low active

Output

DIG_IO_07

H1 Temp

Temperature feedback H1

PWM

Output

DIG_IO_08

I2 DIAG

Diagnostic Signal of current i2

Level, low active

Output

DIG_IO_09

L1 Temp

Temperature feedback L1

PWM

Output

DIG_IO_10

I3 DIAG

Diagnostic Signal of current i3

Level, low active

Output

DIG_IO_11

L1 OC

Over current indicator L1

Level, low active

Output

DIG_IO_12

I DIAG

Diagnostic Signal of current i_dc

Level, low active

Output

DIG_IO_13

L1 FAULT

Fault indicator L1

Level, low active

Output

DIG_IO_14

PWM EN

Enable Gate signals

Level, high active

Input

DIG_IO_15

H1 OC

Over current indicator H1

Level, low active

Output

DIG_IO_16

DIG_IO_17

H1 FAULT

Fault indicator H1

Level, low active

Output

DIG_IO_18

H3 Temp

Temperature feedback H3

PWM

Output

DIG_IO_19

H2 Temp

Temperature feedback H2

PWM

Output

DIG_IO_20

L3 Temp

Temperature feedback L3

PWM

Output

DIG_IO_21

L2 Temp

Temperature feedback L2

PWM

Output

DIG_IO_22

L3 OC

Over current indicator L3

Level, low active

Output

DIG_IO_23

L2 OC

Over current indicator L2

Level, low active

Output

DIG_IO_24

L3 FAULT

Fault indicator L3

Level, low active

Output

DIG_IO_25

L2 FAULT

Fault indicator L2

Level, low active

Output

DIG_IO_26

H3 OC

Over current indicator H3

Level, low active

Output

DIG_IO_27

H2 OC

Over current indicator H2

Level, low active

Output

DIG_IO_28

H3 FAULT

Fault indicator H3

Level, low active

Output

DIG_IO_29

H2 FAULT

Fault indicator H2

Level, low active

Output

Organization of the sources

../../../_images/sources.png

Fig. 147 Folder structure of the sources in ip_cores/uz_d_inverter_adapter/

Folder structure of the sources in ip_cores/uz_d_inverter_adapter/:

  • constraint_files contains ready to use Vivado constraint files for usage of the adapter board interface in any digital slot D1..D4

  • driver_ip_core contains the ip-core with which the user communicates via the software driver

  • interface_definition contains the Vivado interface definition using the pin names from the constraint files

  • mapping_ip_core contains the ip-core that maps and organizes signals from the adapter board

  • temperature_calculation contains excel sheets for determination of the linear interpolation equation to get temperatures in degrees celsius from a duty cycle value of a PWM signal. The parameters of the equation depend on the circuit design and/or the used power electronic switch and have to be determined by the adapter board developer carefully

Example Usage

The following step-by-step description shall guide the user in order to properly implement the ip-core and the respective interface and software drivers

Vivado Block Design

First, ip cores have to be added to the block design in vivado:

  1. Create a hierarchy (e.g. inside the already existing uz_user hierarchy) in the block design right click -> Create Hierarchy... in order to keep the block design clean and name it uz_inverter_adapter

  2. Inside this new hierarchy click on the plus (+) button to add new ip and first add the uz_d_inverter_adapter ip-core

  3. Next, right click -> Add IP... and add the uz_inverter_adapter_mapping_v1_0 ip-core

  4. Connect all signals between those two ip-cores that have equal names

  5. Add an additional AXI Port on the next reachable AXI SmartConnect ip-core and connect it to the uz_d_inverter_adapter ip-core, as well as clocks and resets. The ip-core is designed for a 100 MHz clock rate. Do not forget to assign a base address in the Address Editor.

  6. Provide gate signals to the uz_inverter_adapter_mapping_v1_0 (e.g. by slicing them from the D1_OUT port of the uz_digital_adapter hierarchy)

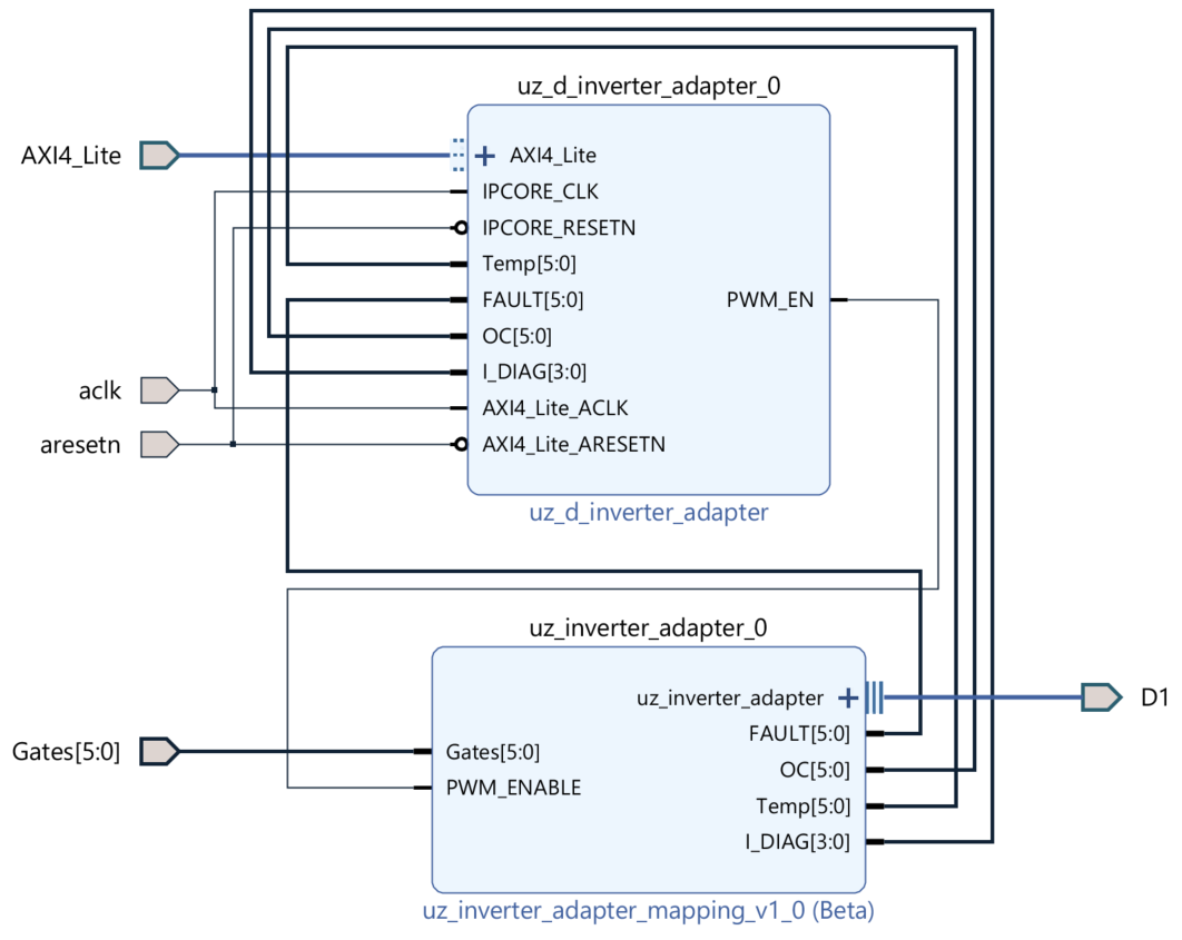
After those steps the block design looks like this:

../../../_images/blockdesign.png

Fig. 148 Block design after steps above

Vivado Interface

Second, the interface between the ip-cores and the physical pins has to be implemented:

  1. Inside the top level block design right click -> Create Interface Pin...

  2. Name the interface according to the digital slot where you plan to use the inverter adapter board (e.g. D1)

  3. In the search fiel type in inverter. There should be a result called uz_inverter_adapter_rtl:1.0 in the VLNV column. Select it and press OK

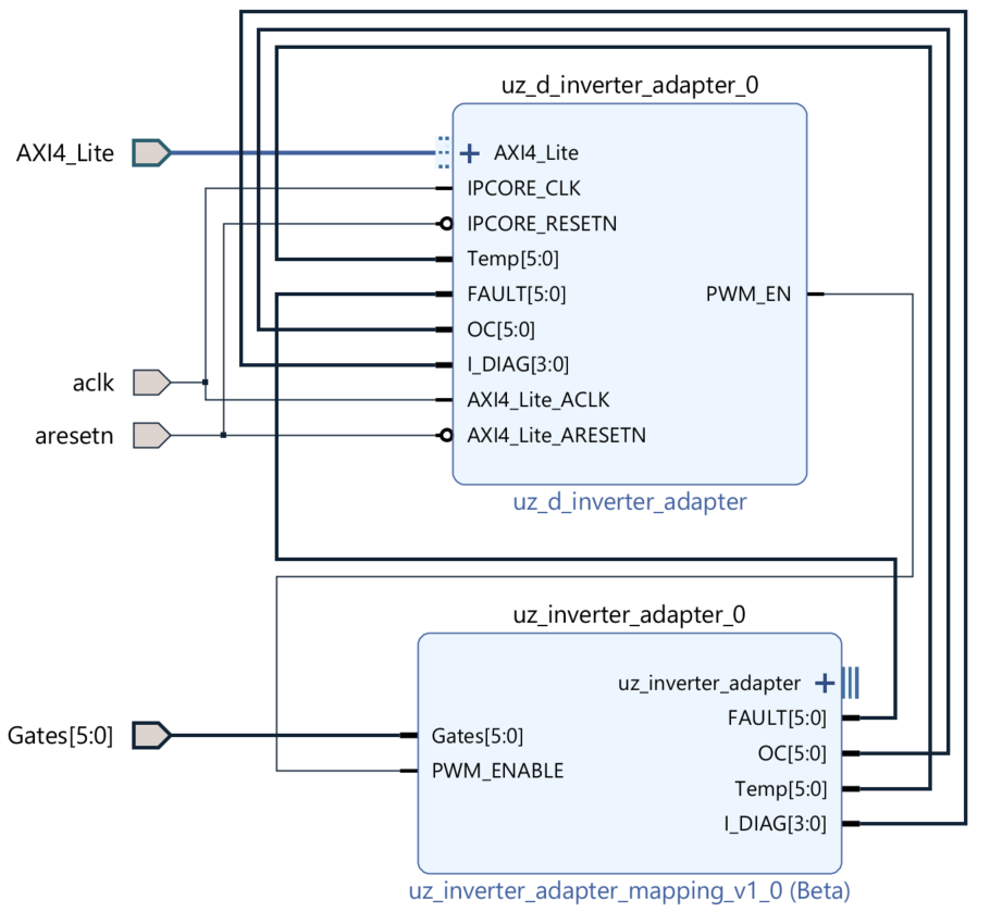
  4. Connect the interface pin D1 with uz_inverter_adapter interface port at the uz_inverter_adapter_mapping_v1_0 ip-core (unfolding the hierarchies with the + buttons in their upper left corner makes it really easy)

After those steps the block design inside your hierarchy looks like this:

../../../_images/blockdesigninterface.png

Fig. 149 Block design after steps above

The top level block design looks like this

../../../_images/blockdesigntop.png

Fig. 150 Top level block design after steps above

Due to our interface using all 30 pins of one digital slot, make sure no other pins (e.g. D1_OUT_26 to D1_OUT_29 in our case) are present in the block design. If yes, simply delet them.

Constraints

Third, the interface definition we connected in the step before uses specific names for the signals and pins. Those have to match the names of the respective constraint file of the respective digital slot. In the subfolder constraint_files inside the ip-core sources (see Fig. 147) ready to use constraint files are prepared for this purpose:

  1. Open the respective constraint file (in our example the one for D1: Digital_D1_packed.xdc)

  2. Copy everything inside the file

  3. Paste and overwrite everything inside the constraint file in your vivado project

  4. Save the changed file in your vivado project

After those steps the file looks like this:

../../../_images/constraints1.png

Fig. 151 Constraint file after copy paste

CPLD program

Keep in mind, that a proper CPLD program for this interface and respective adapter boards is required. It can be found in the cpld_lattice repository under uz_d_3ph_inverter

Software driver

For interacting with the ip-core, the following step-by-step example shows a way of implementing one instance of the software driver.

  1. In Vitis, in the Baremetal project under the folder hw_init create a new file uz_inverter_adapter_init.c

  2. Include necessary files and create config and output structs as well as an init function for one or more instances:

Listing 172 Template for uz_inverter_adapter_init.c
#include "../include/uz_inverter_adapter_init.h"
#include "../uz/uz_HAL.h"
#include "../uz/uz_global_configuration.h"
#include "xparameters.h"

static struct uz_inverter_adapter_config_t uz_inverter_adapter_config_d1 = {
               .base_address = XPAR_UZ_USER_UZ_INVERTER_ADAPTER_UZ_D_INVERTER_ADAPTER_0_BASEADDR,
               .ip_clk_frequency_Hz = 100000000,
               .linear_interpolation_params = {162.35f, 20.107f}
};

static struct uz_inverter_adapter_outputs_t uz_inverter_adapter_outputs_d1 = {
   .PWMdutyCycNormalized_H1 = 0.0f,
   .PWMdutyCycNormalized_L1 = 0.0f,
   .PWMdutyCycNormalized_H2 = 0.0f,
   .PWMdutyCycNormalized_L2 = 0.0f,
   .PWMdutyCycNormalized_H3 = 0.0f,
   .PWMdutyCycNormalized_L3 = 0.0f,
   .ChipTempDegreesCelsius_H1 = 0.0f, /**< Chip temperature of H1 in degrees celsius */
   .ChipTempDegreesCelsius_L1 = 0.0f, /**< Chip temperature of L1 in degrees celsius */
   .ChipTempDegreesCelsius_H2 = 0.0f, /**< Chip temperature of H2 in degrees celsius */
   .ChipTempDegreesCelsius_L2 = 0.0f, /**< Chip temperature of L2 in degrees celsius */
   .ChipTempDegreesCelsius_H3 = 0.0f, /**< Chip temperature of H3 in degrees celsius */
   .ChipTempDegreesCelsius_L3 = 0.0f, /**< Chip temperature of L3 in degrees celsius */
   .OC = 0U,
   .OC_H1 = 0U, /**< Over current OC fault signal of H1 */
   .OC_L1 = 0U, /**< Over current OC fault signal of L1 */
   .OC_H2 = 0U, /**< Over current OC fault signal of H2 */
   .OC_L2 = 0U, /**< Over current OC fault signal of L2 */
   .OC_H3 = 0U, /**< Over current OC fault signal of H3 */
   .OC_L3 = 0U, /**< Over current OC fault signal of L3 */
   .FAULT = 0U,
   .FAULT_H1 = 0U, /**< FAULT signal of H1 */
   .FAULT_L1 = 0U, /**< FAULT signal of L1 */
   .FAULT_H2 = 0U, /**< FAULT signal of H2 */
   .FAULT_L2 = 0U, /**< FAULT signal of L2 */
   .FAULT_H3 = 0U, /**< FAULT signal of H3 */
   .FAULT_L3 = 0U, /**< FAULT signal of L3 */
   .I_DIAG = 0U,
   .I_DC_DIAG = 0U, /**< Diagnostic signal of current amplifier for DC current */
   .I1_DIAG = 0U, /**< Diagnostic signal of current amplifier for phase a current */
   .I2_DIAG = 0U, /**< Diagnostic signal of current amplifier for phase b current */
   .I3_DIAG = 0U /**< Diagnostic signal of current amplifier for phase c current */
};

uz_inverter_adapter_t* initialize_uz_inverter_adapter_on_D1(void) {
       return(uz_inverter_adapter_init(uz_inverter_adapter_config_d1, uz_inverter_adapter_outputs_d1));
}

3. When using the pwm measurement feature of the ip core (e.g. for measuring temperatures), set the values in the above linear_interpolation_params struct according to the linear interpolation function that calculates readable SI-values from the duty cycle information. The example values above of 162.35 and 20.107 are valid for the uz_d_gan_inverter adapter board and the respective TI LMG3425 GaN switch. See also the folder temperature_calculation in the sources of this ip-core driver for details.

../../../_images/linearinterpolation.png

Fig. 152 Determination of values for linear_interpolation_params struct

  1. In Vitis, in the Baremetal project under the folder include create a new file uz_inverter_adapter_init.h.

  2. Include necessary files and declare the init functions for one or more instances:

Listing 173 Template for uz_inverter_adapter_init.h
#pragma once
#include "../IP_Cores/uz_inverter_adapter/uz_inverter_adapter.h"

uz_inverter_adapter_t* initialize_uz_inverter_adapter_on_D1(void);
  1. In Vitis, in the Baremetal project in main.h include necessary header files:

Listing 174 Additions for main.h
#include "IP_Cores/uz_inverter_adapter/uz_inverter_adapter.h"
#include "include/uz_inverter_adapter_init.h"
  1. In Vitis, in the Baremetal project in globalData.h include necessary header file:

Listing 175 Includes in globalData.h
 #include "IP_Cores/uz_inverter_adapter/uz_inverter_adapter.h"
  1. In the same file, add an object pointer variable in the object_pointers_t struct:

Listing 176 Additions in globalData.h
 typedef struct {
 ...
 uz_inverter_adapter_t* inverter_d1;
 }object_pointers_t;
  1. In Vitis, in the Baremetal project in main.c initialize an instance:

Listing 177 Initialize instance
   case init_ip_cores:
   ...
   Global_Data.objects.inverter_d1 = initialize_uz_inverter_adapter_on_D1();
   break;

10. For reading signals and states of the ip-core use the function uz_inverter_adapter_get_outputs which updates the states and returns them in the form of a uz_inverter_adapter_outputs_t struct. This way you can get the states of the status signals of the driver e.g. for assigning them into the Global_Data struct.

Listing 178 Example usage of uz_inverter_adapter_get_outputs function
 void ISR_Control(void *data)
 {
   uz_SystemTime_ISR_Tic(); // Reads out the global timer, has to be the first function in the isr
   ReadAllADC();
   update_speed_and_position_of_encoder_on_D5(&Global_Data);

   Global_Data.av.inverter_outputs_d1 = uz_inverter_adapter_get_outputs(Global_Data.objects.inverter_d1);
 ..
  }

In order to enable the gates of the power electronics use the function uz_inverter_adapter_set_PWM_EN. After power up, the gates are disabled by default.

Listing 179 Example usage of uz_inverter_adapter_PWM_EN function
 uz_inverter_adapter_set_PWM_EN(Global_Data.objects.inverter_d1, true);

Reference

typedef struct uz_inverter_adapter_t uz_inverter_adapter_t

Data type for object uz_inverter_adapter.

struct linear_interpolation_params_t

Struct for linear interpolation parameters using a function of the form y=ax+b.

Param a

Gradient

Param b

Offset

struct uz_inverter_adapter_config_t

Configuration struct for uz_inverter_adapter.

Public Members

uint32_t base_address

Base address of the IP-Core instance to which the driver is coupled

uint32_t ip_clk_frequency_Hz

Clock frequency of the IP-Core

linear_interpolation_params_t linear_interpolation_params

Parameters for linear interpolation of temperature measurement

struct uz_inverter_adapter_outputs_t

Struct to return and read the outputs of uz_inverter_adapter.

Public Members

float ChipTempDegreesCelsius_H1

Chip temperature of H1 in degrees celsius

float ChipTempDegreesCelsius_L1

Chip temperature of L1 in degrees celsius

float ChipTempDegreesCelsius_H2

Chip temperature of H2 in degrees celsius

float ChipTempDegreesCelsius_L2

Chip temperature of L2 in degrees celsius

float ChipTempDegreesCelsius_H3

Chip temperature of H3 in degrees celsius

float ChipTempDegreesCelsius_L3

Chip temperature of L3 in degrees celsius

bool OC_H1

Over current OC fault signal of H1

bool OC_L1

Over current OC fault signal of L1

bool OC_H2

Over current OC fault signal of H2

bool OC_L2

Over current OC fault signal of L2

bool OC_H3

Over current OC fault signal of H3

bool OC_L3

Over current OC fault signal of L3

bool FAULT_H1

FAULT signal of H1

bool FAULT_L1

FAULT signal of L1

bool FAULT_H2

FAULT signal of H2

bool FAULT_L2

FAULT signal of L2

bool FAULT_H3

FAULT signal of H3

bool FAULT_L3

FAULT signal of L3

bool I_DC_DIAG

Diagnostic signal of current amplifier for DC current

bool I1_DIAG

Diagnostic signal of current amplifier for phase a current

bool I2_DIAG

Diagnostic signal of current amplifier for phase b current

bool I3_DIAG

Diagnostic signal of current amplifier for phase c current

void uz_inverter_adapter_update_states(uz_inverter_adapter_t *self)

updates the states and signals read from the ip-core, called by uz_inverter_adapter_get_outputs function

Parameters
  • self – Pointer to the instance

User interfaces

uz_inverter_adapter_t *uz_inverter_adapter_init(struct uz_inverter_adapter_config_t config, struct uz_inverter_adapter_outputs_t outputs)

Initializes an instance of the uz_inverter_adapter driver.

Parameters
  • config – Configuration values for the IP-Core

  • outputs – Output values of the IP-Core

Returns

Pointer to initialized instance

void uz_inverter_adapter_set_PWM_EN(uz_inverter_adapter_t *self, bool pwm_en_onoff)

sets the enable pin for the gate drivers

Parameters
  • self – Pointer to the instance

  • pwm_en_onoff – enables (true) or disables (false) the gates

struct uz_inverter_adapter_outputs_t uz_inverter_adapter_get_outputs(uz_inverter_adapter_t *self)

returns the state and signals of the output struct

Parameters
  • self – Pointer to the instance

Helper functions

bool extract_state_from_bitpattern(uint32_t bitpattern, uint32_t position)

returns one status bit from concatenated bit patterns, called by uz_inverter_adapter_get_outputs function

Parameters
  • bitpattern – concatenated bit pattern from which a status bit should be returned

  • position – defines the position of the status bit that should be returned bitpattern: (MSB)31 … 0(LSB)

float uz_inverter_adapter_PWMdutyCycNormalized_to_DegreesCelsius(uz_inverter_adapter_t *self, float dutyCycleNormalized)

Calculates chip temperature from duty cycle,

called by uz_inverter_adapter_get_outputs function.

Parameters
  • dutyCycleNormalized – is the measured duty cycle of the PWM temperature signal

Returns

float value of chip temperature in degrees celsius